6014 74
  • 6014 74
  • caractéristique 2208
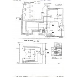
  • schémas

Four encastrable 6014 74 Sauter

0,00 €
TTC

Four électrique encastrable inox  SAUTER

Porte panoramique à ouverture latérale à gauche ou à droite

Plaque autonettoyante sur demande 6020 2800

Tournebroche en option  6020 2702

Fiche technique

Hauteur
595 mm
Largeur
596 mm
Profondeur
525 mm
usine de fabrication
De Dietrich Mertzwiller
années de fabrication début fin
1973 1977

Téléchargement

nomenclature 2208

Téléchargement (2.81M)

vue éclatée 2208

Téléchargement (2.61M)